• Biological deodorization box

Biological deodorization box

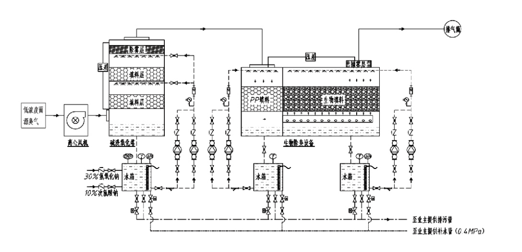
Daloy ng Proseso

Mabahong gas → Sistema ng koleksyon → Pre-washing system → Sistema ng pagsasala → Centrifugal fan → Sistema ng paglabas
Sistema ng sirkulasyon Sistema ng humidification

Mga Lugar ng Aplikasyon para sa Mga Proseso ng Pagkontrol ng Amoy
Mga sakahan ng hayop;
Mga halaman sa pagproseso ng pagkain;
Mga pasilidad para sa hindi nakakapinsalang pagtatapon ng mga patay na hayop;
Mga halamang kemikal;
Wastewater treatment plant;
Ang mga pabrika ng pagkain at iba pang mga lokasyon ay gumagawa ng mabahong mga gas.
Mga istasyon ng paglilipat ng basura;

Tandaan: Pangunahing naaangkop ang prosesong ito para sa paggamot sa mga mabahong gas na binubuo ng mga compound na naglalaman ng sulfur (H₂S, SO₂, mercaptans, sulfides, atbp.), mga compound na naglalaman ng nitrogen (NH₃, trimethylamine, amides, atbp.), mga halogens at mga derivatives ng mga ito (chlorine$carbons, etc.).

Paglalarawan ng Produkto: Pagpapaliwanag ng Mga Prinsipyo ng Proseso ng Biological Deodorization at Mga Katangian ng Pagganap

Ang pinagsamang biological scrubbing at filtration deodorization unit ay nagsasama ng tatlong biological na teknolohiya: biological scrubbing, biological trickling filtration, at biological filtration. Ang nobelang composite biological deodorization device na ito ay binuo sa pamamagitan ng pag-synthesize ng mga pakinabang ng tatlong biological na pamamaraan na ito. Ang mga mabahong gas ay pumapasok sa scrubbing zone sa pamamagitan ng inlet, kung saan sila ay sumasailalim sa paunang paggamot gamit ang tubig o puro kemikal na mga solusyon sa pagkayod. Kinukumpleto ng scrubbing zone na ito ang pagsipsip ng mga kemikal na nalulusaw sa tubig, pag-alis ng alikabok, at humidification ng mga mabahong gas. Ang mga hindi naalis na mabahong gas ay tumuloy sa multi-stage na biofilter bed filtration zone. Habang dumadaan sila sa layer ng filter, lumilipat ang mga pollutant mula sa gas phase patungo sa ibabaw ng biofilm:
a) Sa ilalim ng sprayed water action, ang mabahong mga gas ay nakikipag-ugnayan at natutunaw sa loob ng water film sa moist packing material (biological media).
b) Ang mga mabahong sangkap na pumapasok sa biofilm ay nabubulok sa loob ng packing material sa pamamagitan ng microbial absorption at decomposition.
c) Ang mga mikroorganismo ay gumagamit ng mga hinihigop na mabahong sangkap bilang isang mapagkukunan ng enerhiya para sa karagdagang pagpaparami. Ang tatlong prosesong ito ay nangyayari nang sabay-sabay, na tinitiyak ang buong sistema
nakakatugon sa mga pamantayan ng emisyon.

Pagpapasiya ng Mga Parameter ng Proseso

1. Pagpili ng Water Pumps
2. Taas ng Packing: Humigit-kumulang 0.8–1.2 m
3. Bilis ng Gas
Oras ng paninirahan sa gas sa loob ng kagamitan: 5–25 segundo (Karaniwang nakakamit ng aming kagamitan ang mahigit 20 segundo ng walang laman na oras ng paninirahan sa tore)
Ang bilis ng gas ay kinokontrol sa 0.2–0.5 m/s. (Ang tower gas velocity ay ang linear velocity ng halo-halong gas na kinakalkula batay sa walang laman na tower cross-sectional area; ang maximum na dami ng gas ay nangyayari sa tower base, karaniwang ginagamit para sa pagkalkula.)
Ang aming kagamitan ay gumagamit ng spherical polymeric organic packing, D=50 mm, (voidage) = 0.73
Ang epektibong dami at taas ng biofilter at biofill na materyal ay dapat kalkulahin gamit ang sumusunod na formula:
V = QT / 3600
H = VT / 3600
saan:
V = Epektibong dami ng packing layer (m³)
Q = Mabahong rate ng daloy ng gas (m³/h)
T = Empty tower residence time (s)
H = Taas ng packing layer (m)
V = Empty tower gas velocity (m/s)

Mga Kalamangan sa Pagganap ng Biological Odor Control

● Mataas na Kahusayan sa Paggamot at Mahusay na Pag-aalis ng Amoy
Ang microbial filtration odor control equipment ay epektibong nag-aalis ng mga partikular na pollutant tulad ng hydrogen sulfide, ammonia, at methyl mercaptan, na naghahatid ng hindi pa nababayarang pag-alis ng amoy na may kahusayan na higit sa 95%.
Natutugunan nito ang pinakamahigpit na kontrol sa amoy na mga kinakailangan sa kapaligiran sa iba't ibang rehiyon sa ilalim ng anumang mga kondisyon sa panahon o klima.
● Advanced at Rational Deodorization Proseso
Tinitiyak ng advanced at makatuwirang proseso ng deodorization na ang mga huling emisyon ay hindi nakakapinsala sa mga tao at hayop. Ang teknolohiyang pangkalikasan na ito ay hindi nagdudulot ng pangalawang polusyon.
● Microbial na Aktibidad
Isang maliit na halaga lamang ng nutrient agent ang kinakailangan sa paunang operasyon. Ang mga mikroorganismo ay nagpapanatili ng pinakamainam na aktibidad sa pamamagitan ng pagsipsip ng mga sustansya mula sa mga maubos na gas.
● High Shock Load Tolerance
Awtomatikong nag-a-adjust ang system sa pinakamataas na konsentrasyon ng maubos na gas, na tinitiyak ang tuluy-tuloy na operasyon ng microbial na may malakas na shock load tolerance. Kinakatawan nito ang pinakanatatanging tampok at bentahe ng spray-microbial filtration deodorization equipment kumpara sa ibang mga pamamaraan.
● Pinahabang buhay ng biological media
Ang espesyal na pinoprosesong biological media ay nagpapakita ng mataas na partikular na surface area, nagpapadali sa pagbuo at detachment ng biofilm, lumalaban sa corrosion at biodegradation, nagbibigay ng mahusay na thermal insulation, nagtatampok ng mataas na porosity, minimal na pagbaba ng presyon, at mahusay na pamamahagi ng gas/tubig. Ang buhay ng serbisyo ay umabot sa 8-10 taon.
● Simpleng Operasyon, Walang Pagpapanatili
Hindi nangangailangan ng dedikadong tauhan o regular na pagpapanatili. Napakababa ng mga gastos sa pagpapatakbo na may maginhawang pamamahala. May kakayahang patuloy na 24 na oras na operasyon o pasulput-sulpot na paggamit.
Tinitiyak ng mga bahaging minimal ang pagsusuot ng napakasimpleng pagpapanatili.

Hangzhou Lvran Environmental Protection Group Co., Ltd.

  • 1000+

    Mga customer ng unit ng serbisyo

  • 2000+

    Mga Kaso ng Pambansang Inhinyero

Ang Hangzhou Lvran Environmental Protection Group Co., Ltd. ay isang komprehensibong waste gas treatment system engineering service provider at equipment manufacturer, na pinagsasama ang R&D, mga teknikal na serbisyo, disenyo, produksyon, pag-install ng engineering, at after-sales service.

We are China Biological deodorization box Suppliers and Wholesale Biological deodorization box Exporter, Company. Ang Grupo ay isang pambansang high-tech na negosyo, isang negosyo sa agham at teknolohiya ng Zhejiang Province, isang rehiyonal na R&D center, at isang AAA-rated na credit unit. Nagtataglay ito ng mahigit 30 utility model patent, maraming invention patent, at software copyright. Ang Grupo ay may matagal nang teknikal na pakikipagtulungan sa R&D sa mga domestic na unibersidad at institusyon, kabilang ang "Environmental Innovation R&D Center" na itinatag kasama ng Anhui University of Science and Technology at ang "Plasma Energy and Environmental New Technology R&D Center" na pinagsama-samang binuo kasama ang Zhejiang Sci-Tech University. Ang Grupo ay nagtatag ng sarili nitong R&D at production base para sa malalim na teknikal na pakikipagtulungan. Ang Grupo ay nagtataglay ng pangunahing VOC gas treatment technology, mayroong Level 2 general contracting qualification para sa municipal public works construction, safety production license, Class B special design qualification para sa environmental pollution control sa Zhejiang Province, unclassified labor service qualifications, at specialized contracting para sa mga espesyal na proyekto. Ang Grupo ay sertipikado sa ISO9001 para sa internasyonal na kalidad, ISO14001 para sa pamamahala sa kapaligiran, at ISO45001 para sa kalusugan at kaligtasan sa trabaho.

KARANGALAN at SERTIPIKO

Ang mga sumusunod na parangal ay kumakatawan sa aming kinang. Nanalo kami ng mga customer na may mataas na kalidad na mga produkto at nakakakuha ng mataas na papuri mula sa merkado at lahat ng antas ng pamumuhay na may mahusay na serbisyo.

  • Isang plate-type high electric field basic unit at reactor para maiwasan ang pagtagas sa ibabaw
  • Isang reaction device para sa synthesising methanol gamit ang carbon dioxide at tubig at isang paraan para sa synthesising methanol gamit ang carbon dioxide at tubig
  • Naglilinis ng sarili electrostatic precipitator
  • Isang high-pressure fan na lumalaban sa kaagnasan na may function ng pagsasaayos ng direksyon ng hangin
  • Isang adjustable na self-cleaning na may mataas na kapasidad na fan
  • Pinagsamang catalytic gasification exhaust gas pre-treatment control system
  • Steam cleaning tuloy-tuloy na electrostatic field exhaust gas purification at treatment system
  • Mababang temperatura plasma UV photolysis exhaust gas purification equipment system
  • Sertipiko ng pagpaparehistro ng trademark
Kamakailang Balita at Kaganapan
Ibahagi sa iyo
Tingnan ang Higit pang Balita